产品展示|Products
PARKER VS、VB、VM系列直动式压力阀
VS系列压力阀是直动式滑阀型溢流阀,板式安装,弹簧腔油液内泄至T口,安装面尺寸及油口规格功能ISO 6264。
VB直动式顺序阀是一种直动式弹簧加载2通滑阀。中位下处于关闭状态。当超过设定压力时,从P到A(NG10:A到B)打开。T口(NG10:Y)用于排放泄漏油;X口(NG10)无功能。
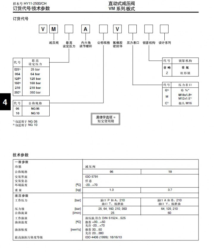
VM直动式减压阀是一种直动式弹簧加载的3通滑阀。在正常情况下,其处于开启状态。当超过事先给定的压力时,从A到P(NG10:B到A)的连接被关闭。B和T(NG10:A+Y)被切断。在P(NG10:A)处所减的压力总是保持恒定。
部分供应型号:
VB064K06VG
VB064A06VG
VB064A06ZVG
VB025A06VG
VB025A06ZVG
VB064A10VM
VB025K06VG
VB064A06VGZ
VB064A06ZVGZ
VB064A10VMZ
VB025A06ZVGZ
VB025A06VGZ
VB160A06VG
VB125A10VM
VB160A06ZVG
VB160A06VGZ
VB210A06VG
VB210A10VM
VB210A06ZVG
VB210A10VMX898
VB210A06VGX923
VM064A06VG
VM025A06VG
VM064A06VGZ
VM025A06VGZ
VM025K06VG
VM064K06VG
VM064A10VM
VM160A06VG
VM160A06VGZ
VM160K06VG
VM160A10VM
VM125A10VM
VM125A10VMZ
VM125A10VMX825
VM125A10VM-65
VM210A06VG
VM210A06VGZ
VM210K06VG
VM210A10VM
VM210A10VMZ
VS064A06VG
VS064A06VGZ
VS025A06VG
VS025K06VG
VS025A06VGZ
VS160A06VGZ
VS160A06VG
VS160A06VM
VS210A06VG
VS210K06VG
VS210A06VGZ





